水塔自动上水控制电路图讲解
(一) 水塔图片①

图① 水塔图片
(二) 水塔自动上水控制原理:
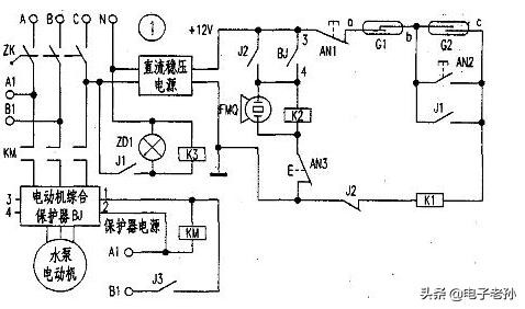
水塔自动上水,主要电路是三相电源经空气断路器、交流接触器、电动机综合保护器,接到水泵电机上。电动机综合保护器的功能较多,它可以对水泵电机的过流、短路、缺相等情况进行综合保护。自动控制部分由直流稳压电源、报警电路和控制电路组成。
当水塔中的水将要用完时,浮漂下降到G2处,磁铁使G2吸合(相当于启动按钮),继电器k1吸合,其两对常开触点的一对用于自保,另一对用于接通继电器K3 ,继电器K3的常开触点J3接通交流接触器KM,并接通电动机综合保护器的辅助电源水泵电机运行抽水。电路图②所示

图②水塔自动上水电路
当水塔水满后,浮漂升到上部G1处,磁铁传G1断开(相当于停止按钮),继电器k1因失电而释放,随之K3和kM均释放,水泵停止抽水。
当水位再次降到上面G2处时,水泵再次开始抽水,这样就形成自动上水循环过程。AN1、AN2是手动停止和启动按钮,一般情况下不用,作为特殊情况时备用,也可以不装。
当水泵电机由于过流、缺相等原因出现故障时,图中电动机综合保护器③.④两点接通,继电器K2吸合,其常开触点闭合自保,K2的常闭融点切断K1的电源,K1失电,致使K3、KM均失电,水泵电机停止运转,蜂鸣器FMQ发出报警声响,提醒维修人员及时处理。AN3是报警器清除按钮。
欢迎关注、点赞、点评。
标签:
128
上架首日连更13章,新书首订仍没有破万,风凌天下难回巅峰 大家好,点击关注,远离书荒,我是推书酱水色冷无痕。 起点玄幻白金大神风凌天下又开新书了,《碧落天刀》这个书名还...
106
全球最粗的树 百骑大栗树周长55米 百骑大栗树是生长在地中海西西里岛的埃特纳火山的山坡上的一种欧洲栗,它的树干非常粗大,直径达17.5米,周长55米,大约有4000年的树龄,虽然是...
63
女企业家蕾哈娜 本名Robyn Rihanna Fenty,蕾哈娜近几年光耀门楣,用自己的姓氏打造时尚帝国,正在女企业家的道路上高歌猛进。瞧瞧她忙碌的9、10两个月——发行超过500页的个人自传写...
141
换个头像吧,适合一家三口喜庆可爱的卡通头像,治愈好心情 我是手绘漫画师,分享一组卡通漫画全家福漫画头像,非常有纪念意义。 卡通手绘全家福,家是归宿,家是关爱。你家有...
161
邱泽:演过配角,拿过影帝,却因感情被骂 邱泽(Roy Chiu),1981年10月14日出生于台湾省台北市,中国台湾影视男演员、流行乐歌手。2001年,因出演首部电视剧《雪地里的星星》踏入演...
90
面点师姑姑教我的水晶糕,只要半碗西米,个个晶莹剔透,香甜软糯 你知道吗,西米除了做糖水之外,还可以做成好看又好吃的西米芋泥水晶糕! 这是我做面点师的姑姑教我的,这样...
127
电动自行车新国标出台,一图读懂关键内容 中国网讯 记者今天从工业和信息化部获悉,工业和信息化部、市场监管总局等5部门组织修订的强制性国家标准《电动自行车安全技术规范》...
124
15张海里不可思议的照片,看完之后,网友:吓的都不敢再下水了 到目前为止,人类已探索的海底只有5%,还有95%海底是未知的。这也为海洋世界蒙上一层神秘的面纱,而这些照片即将...
62
自驾旅行分享:“宁古塔”到底在哪里? 自驾旅行分享: “宁古塔”到底在哪里? 看清朝历史剧中,皇帝动怒时的一句口头禅,也是大臣们噩梦的开始:“将某某发往宁古塔,与批甲...
177
著名豫剧表演艺术家虎美玲慧眼识得连德志 提起虎美玲是豫剧表演大师常香玉先生的徒弟,如今已古稀之年的虎美玲老师也是桃李满天下,把常派艺术继承和发展的相当不错——“退而...
61
赵本山捧红闫学晶后,二人关系怎么样? 闫学晶以其出色的演技和独特的表演风格,被网友誉为“乡村苦情戏女王”。然而,她的进军影视圈之路却是得益于赵本山的力捧。然而,在爆...
115
黄鹌菜酷似蒲公英,虽然看起来普通,那是你不懂它的珍贵! 乡间无闲草,识得全是宝。今天带大家一起来认识的植物是黄鹌菜。 黄鹌菜,别名黄瓜菜,黄花菜,山芥菜,土芥菜等。...
78
地方卫视春晚掀起科目三热潮,网友还是低估了科目三的热度...
100
地方卫视春晚掀起科目三热潮,网友还是低估了科目三的热度 今年的春晚舞台上,除了传统的歌舞、相声、小品等节目形式外,一股新鲜的潮流正悄然兴起那就是“科目三”。多家地方...
54
道教尊神之一__三清 三清为道教最高神,包括元始天尊、灵宝天尊和道德天尊(即太上老君),道教大庙皆有三清宫或三清阁、三清殿,三位尊神安坐其中,如北京白云观中的三清阁内的...
123
“代理县长”是行为还是职务? 目前,对“代理县长”是行为还是职务?有两种不同的认识和看法。一种意见认为,代理县长只是一种行为不是职务,即代理县长就是副县长履行县长职...
179
中国护照:通往世界大门的钥匙有效期是多久 在全球化的今天,出国旅游、留学、工作已成为许多人日常生活的一部分。而护照,作为国际通行的身份证明,其重要性不言而喻。对于中...
164
摇滚教父:崔健 每当我们提到崔健,就会联想起很多关键词譬如:红色、革命、热血、反叛、自由、理想等等,而最常被提及的就是:摇滚教父。 崔健 崔健的横空出世,是八十年代的...
142
西山龙门 来到昆明,我们在海埂公园喂了海鸥,乘船游览了滇池风光,远眺美丽的西山睡美人。今天坐缆车登上了海拔2300米的西山顶,游览国家级西山风景名胜区一龙门。 西山龙门位...
137
西班牙语入门学习之西班牙语你好怎么说? 一般来说,只要一听说我是学西班牙语的,大家第一反应就是—— 西班牙语你好怎么说啊? (被问得最多的问题No.2——西班牙语我爱你怎么...